Configuració de les instal·lacions elèctriques d'enllaç
La instal·lació d’enllaç és el sistema que uneix la caixa o les caixes generals de protecció amb les instal·lacions interiors o receptores d’usuari.
La instal·lació d’enllaç comença al final de la línia d’escomesa, la qual prové de la xarxa de distribució, i acaba en els dispositius de comandament i protecció. El traçat s’ha de fer sempre per llocs d’ús comú.
Previsió de càrregues per a subministraments en baixa tensió
Les previsions de càrrega establertes són els valors teòrics mínims que cal considerar. Per tant, si se sap la demanda real dels usuaris, és necessari utilitzar aquests valors quan siguin superiors als mínims teòrics. Aquesta previsió permet, a més, dimensionar la capacitat de subministrament de les línies de distribució i la potència dels centres de transformació.
Les condicions de previsió de càrrega per a subministraments en BT les fixa la Instrucció tècnica complementària (ITC-BT) núm. 10.
Els valors mínims de previsió establerts per normativa garanteixen la connexió i la utilització segura de tots els aparells receptors utilitzats habitualment, com també els augments de potència futurs que puguin demanar els usuaris sense necessitats de modificar la instal·lació.
Càrrega total corresponent a un edifici destinat de manera preferent a habitatges
La càrrega màxima de potència per habitatge depèn del grau d’electrificació, que pot variar entre el grau d’electrificació bàsica i el grau d’electrificació elevada.
El grau d’electrificació d’un habitatge ha de ser elevat quan es compleixi alguna de les condicions següents:
Grau d'electrificació
El grau d’electrificació bàsica ha de permetre utilitzar aparells elèctrics d’ús comú en un habitatge, i el grau d’electrificació elevada corresponen a habitatges amb una previsió d’ús d’aparells electrodomèstics superior a l’electrificació bàsica o amb superfícies útils d’habitatges superiors a 160 m2.
- La superfície útil de l’habitatge és superior a 160 m2.
- Si s’ha previst instal·lar aire condicionat, calefacció elèctrica, sistemes d’automatització o assecadora.
- Si el nombre de punts d’utilització d’enllumenat és superior a 30, el de preses de corrent d’ús general és superior a 20, el de preses de corrent dels banys i auxiliars de cuina és superior a 6.
- Altres condicions indicades a la Instrucció tècnica complementària per a baixa tensió núm. 25 (ITC-BT-25).
Les condicions de previsió de potència que fixa el REBT a la Instrucció tècnica complementària per a baixa tensió núm. 10 (ITC-BT-10) són les següents:
La ITC-BT-25 defineix les característiques dels circuits independents d’una instal·lació en un habitatge de grau d’electrificació elevada.
- La potència que cal preveure per a noves construccions no ha de ser inferior a 5.750 W a 230 V, en cada habitatge.
- Als habitatges amb grau d’electrificació elevada, la potència que cal preveure no ha de ser inferior a 9.200 W.
- En tots els casos, la potència màxima de la instal·lació, la defineix la intensitat assignada de l’interruptor general automàtic (IGA), segons indica la ITC-BT-25.
Pel que fa a les tres condicions anteriors sempre cal tenir en compte el següent:
A la ITC-BT-10 podeu consultar la taula de coeficients de simultaneïtat per a habitatges.
- Les potències abans indicades corresponen a les potències mínimes que cal preveure per a cadascun dels graus d’electrificació i han de ser més grans quan es conegui la previsió de càrrega de l’habitatge i sigui superior als mínims abans esmentats.
- La previsió de càrrega en un grau d’electrificació bàsica, en conseqüència, comprèn teòricament el rang de 5.750 W a 9.199 W, encara que a la pràctica, com que aquesta previsió està condicionada al calibre de l’interruptor general automàtic (IGA), els dos valors possibles són 5.750 W (per a un calibre de 25 A) i 7.360 W (per a un calibre de 32 A).
- En tots dos casos, per tant, la potència que ha de contractar cada usuari depèn de la utilització que faci de la instal·lació elèctrica i pot ser inferior o igual a la potència prevista.
Per determinar la càrrega total (PT) d’un edifici destinat principalment a habitatges cal sumar les potències corresponents a:
- Conjunt d’habitatges (PH)
- Serveis generals de l’edifici (PSG)
- Locals comercials (PLC)
- Garatges que en formen part (PG)
Per tant, ens queda l’expressió següent:
La càrrega total corresponent a diversos habitatges o serveis s’ha de calcular d’acord amb les càrregues corresponents al conjunt d’habitatges, als serveis generals, als ascensors i muntacàrregues, als grups de pressió, a l’enllumenat de portal, la caixa d’escala i els espais comuns, i a les càrregues corresponents a locals comercials i oficines, i a garatges.
Càrrega corresponent a un conjunt d’habitatges. Aquesta càrrega corresponent és el producte que s’obté de multiplicar la mitjana aritmètica de les potències màximes previstes a cada habitatge pel coeficient de simultaneïtat.
Per tant, ens queda l’expressió següent:
Càrrega corresponent als serveis generals. Aquesta càrrega corresponent s’obté de la suma de la potència prevista en ascensors, aparells elevadors, centrals de calor i de fred, grups de pressió, enllumenat de portal, caixa d’escala i espais comuns i en tot el servei elèctric general de l’edifici sense aplicar-hi cap factor de reducció per simultaneïtat (factor de simultaneïtat 1).
Càrrega corresponent a ascensors i muntacàrregues. A la taula hi trobareu indicats els valors típics de les potències d’aparells elevadors segons especifica la Norma Tecnològica de l’Edificació (NTE), Instal·lacions de Transport amb Elevadors (ITE) i Instal·lacions de Transport amb Ascensors (ITA).
| Tipus d’aparell elevador | Càrrega (kg) | Nombre de persones | Velocitat (m/s) | Potència (kW) |
|---|---|---|---|---|
| ITA-1 | 400 | 5 | 0,63 | 4,5 |
| ITA-2 | 400 | 5 | 1,00 | 7,5 |
| ITA-3 | 630 | 8 | 1,00 | 11,5 |
| ITA-4 | 630 | 8 | 1,60 | 18,5 |
| ITA-5 | 1.000 | 13 | 1,60 | 29,5 |
| ITA-6 | 1.000 | 13 | 2,50 | 46,0 |
Càrrega corresponent a grups de pressió. És important determinar la potència del grup de pressió necessària per elevar l’aigua a tots els habitatges. En general, es considera que una planta té una alçada de 3 metres.
Per determinar el grup de pressió elevador cal considerar el nombre de preses d’aigua de l’habitatge, que, en general, són unes 17.
Per saber la potència en kW del grup de pressió de l’edifici es pot fer l’estimació que es reflecteix a la taula.
| Preses d’aigua | Alçada de l’edifici | |||
|---|---|---|---|---|
| Nombre total | d’1 a 4 plantes | de 5 a 10 plantes | d’11 a 15 plantes | de 16 a 20 plantes |
| 150 | 1 kW | 1 kW | 1 kW | 1 kW |
| 300 | 1 kW | 1 kW | 2 kW | 2 kW |
| 450 | 1 kW | 2 kW | 4 kW | 6 kW |
| 900 | 2 kW | 4 kW | 6 kW | 6 kW |
| 1.800 | 2 kW | 4 kW | 6 kW | 8 kW |
| 3.500 | 4 kW | 6 kW | 9 kW | 11 kW |
Càrrega corresponent a enllumenat de portal, caixa d’escala i espais comuns. Per aquests espais es pot fer una estimació –reflectida a la taula– segons si l’enllumenat s’efectua amb làmpades d’incandescència o bé de fluorescència:
| Portal i espais comuns | Escala | ||
|---|---|---|---|
| Incandescència | Fluorescència | Incandescència | Fluorescència |
| 15 W/m2 | 8 W/m2 | 7 W/m2 | 4 W/m2 |
La càrrega corresponent als serveis generals es pot definir així:
Càrrega corresponent a locals comercials i oficines. Aquesta càrrega corresponent es calcula considerant un mínim de 100 W per metre quadrat i planta, amb un mínim per local de 3.450 W a 230 V i un coeficient de simultaneïtat 1.
Càrrega corresponent a garatges. La càrrega corresponent a garatges es calcula considerant un mínim de 10 W per metre quadrat i planta per a garatges amb ventilació natural, i de 20 W per metre quadrat en el cas dels de ventilació forçada, amb un mínim de 3.450 W a 230 V i un factor de simultaneïtat 1.
Càrrega total corresponent a edificis comercials, d'oficines o destinats a una indústria o diverses
En general, la demanda de potència ha de determinar la càrrega que cal preveure en els edificis comercials, d’oficines i destinats a indústria.
La càrrega total no pot ser mai inferior als valors següents:
- Edificis comercials o d’oficines: es calcula considerant un mínim de 100 W per metre quadrat i planta, amb un mínim per local de 3.450 W a 230 V i coeficient de simultaneïtat 1.
- Edificis destinats a concentració d’indústries: es calcula considerant un mínim de 125 W per metre quadrat i planta, amb un mínim per local de 10.350 W a 230 V i coeficient de simultaneïtat 1.
Subministraments monofàsics
Les empreses distribuïdores estan obligades, sempre que ho sol·liciti el client, a efectuar el subministrament de manera que permeti funcionar qualsevol receptor monofàsic de potència més petita o igual a 5.750 W a 230 V, fins a un subministrament de potència màxima de 14.490 W a 230 V.
Per aquesta raó, a la taula hi podeu veure els graons de potència en subministraments monofàsics.
| Grau d’electrificació | Potència contractada en W | Calibre de la IGA en A |
|---|---|---|
| Bàsic | 5.750 | 25 |
| Bàsic | 7.360 | 32 |
| Elevat | 9.200 | 40 |
| Elevat | 11.500 | 50 |
| Elevat | 14.490 | 63 |
Instal·lacions d'enllaç
Les instal·lacions d’enllaç són les instal·lacions que uneixen la caixa general o les caixes generals de protecció, incloent-les, amb les instal·lacions interiors o receptores de l’usuari.
La definició, les parts i els esquemes d’una instal·lació d’enllaç les trobareu descrites a la ITC-BT-12.
Les instal·lacions d’enllaç s’han de situar i han de discórrer sempre per llocs d’ús comú i han de quedar en propietat de l’usuari, el qual s’ha de responsabilitzar de conservar-les i mantenir-les.
Per tenir en compte!
L’embrancament o connexió de servei, que es descriu a la ITC-BT-11, no forma part de les instal·lacions d’enllaç, i és responsabilitat de l’empresa subministradora.
Les parts bàsiques d’una instal·lació d’enllaç són les següents:
- caixa general de protecció (CGP)
- línia general d’alimentació (LGA)
- elements per a la ubicació de comptadors (CC)
- derivació individual (DI)
- caixa pera l’interruptor de control de potència (ICP)
- dispositius generals de comandament i protecció (DGCP)
Esquemes de la instal·lació d'enllaç
Depenent del tipus d’habitatge (unifamiliar, adossat o xalet, o edifici de diversos usuaris), la instal·lació d’enllaç pot estar adreçada a un usuari o a dos –alimentats elèctricament des del mateix lloc–, a diversos usuaris amb comptadors de forma centralitzada en un sol lloc, o a diversos usuaris amb comptadors centralitzats en més d’un lloc.
Instal·lació d’enllaç per a un sol usuari. En aquest esquema (figura), les instal·lacions d’enllaç es poden simplificar, ja que coincideixen al mateix lloc la caixa general de protecció (CGP) i la situació de l’equip de mesura (comptador), i perquè, llavors, no hi ha línia general d’alimentació (LGA).
En la instal·lació d’enllaç per a un sol usuari, el fusible de seguretat coincideix amb el fusible de la CGP.
La CGP segons la ITC-BT-13
La ITC-BT-13 ens diu que la CGP inclou el comptador, els seus fusibles de protecció i, si escau, el rellotge per a la discriminació horària, que es denomina caixa de protecció i mesura (CPM).

Instal·lació d’enllaç per a més d’un usuari. Aquest tipus d’instal·lacions d’enllaç s’ha d’ajustar als esquemes que, segons la col·locació dels comptadors, us proposem tot seguit:
- Dos usuaris alimentats des del mateix lloc. L’esquema per a un sol usuari es pot generalitzar a dos usuaris alimentats des del mateix lloc; aleshores els fusibles de seguretat coincideixen amb el fusible de la CGP, i d’aquesta manera constitueixen juntament amb l’equip de mesura la caixa de protecció i mesura (CPM).
- Diversos usuaris amb centralització de comptadors en un sol lloc. Aquest esquema (figura) és el que s’ha d’utilitzar normalment en conjunts d’edificació vertical o horitzontal, destinats principalment a habitatges, edificis comercials o destinats a una concentració d’indústries.

- Diversos usuaris amb centralització de comptadors en més d’un lloc. Aquest esquema (figura) cal utilitzar-lo en edificis destinats a habitatges, en edificis comercials, d’oficines o bé destinats a una concentració d’indústries en què la previsió de càrregues faci aconsellable centralitzar els comptadors en més d’un lloc o planta.

La caixa general de protecció
La instal·lació elèctrica d’enllaç de l’edifici comença a la caixa general de protecció i representa el límit de la propietat de la instal·lació entre la companyia subministradora i les instal·lacions dels abonats.
La ITC-BT-13 defineix l’emplaçament, la instal·lació, el tipus i les característiques de les CGP i les caixes de protecció i de mesura (CPM).
La caixa general de protecció (CGP) és la caixa o les caixes que allotgen els elements de protecció de les línies generals d’alimentació.
La caixa general de protecció (CGP) té com a funció protegir la línia general d’alimentació (LGA) contra curtcircuits i sobrecàrregues i, d’aquesta manera, evita que la xarxa de distribució es vegi afectada per avaries provocades per la instal·lació d’enllaç en qüestió.
Tipus i característiques de les CGP
Les caixes de protecció es fabriquen de polièster autoextingible, reforçat amb fibra de vidre, de color gris i amb tapes amb cargols de cap triangular d’11 mm de costat i que tanquen hermèticament.
Hi ha caixes de protecció per a una tensió nominal de 400 V, amb les variants de 40, 80, 100, 160, 250 i 400 A.
Com reconèixer el tipus de les caixes de protecció?
Els tipus de les caixes de protecció es designen amb les inicials CP seguides d’una xifra numèrica, que indica el tipus de caixa, i d’una d’aquestes lletres:
E: exterior, amb grau de protecció mínim de 437.
I: interior, amb grau de protecció mínim de 417.
U: caixes previstes per a l’entrada de cable unipolar.
A dins de les caixes de protecció, cal instal·lar-hi tallacircuits fusibles en tots els conductors de fase o polars, amb poder de tall com a mínim igual al corrent de curtcircuit previst en el punt de la seva instal·lació.
El neutre ha d’estar constituït per una connexió amovible situada a l’esquerra de les fases, la caixa general de protecció ha d’estar col·locada en posició de servei, i també ha de disposar d’un born de connexió per a la seva posada a terra, si és procedent.
El born de connexió per a la posada a terra ha de ser de classe II (doble aïllament o d’aïllament reforçat).
La ubicació de les CGP
Abans de plantejar quina ha de ser la ubicació de les CGP, cal tenir en compte que els usuaris o l’instal·lador electricista autoritzat només tenen accés i poden actuar sobre les connexions amb la línia general d’alimentació (LGA), i en tot cas han de fer una comunicació prèvia a l’empresa subministradora.
Per tenir en compte
Les normes UNE-EN-ISO –l’acrònim d’una norma espanyola (UNE), de norma europea (EN) i de l’Organització Internacional d’Estandardització (ISO)– o UNE-EN normalitzen i estandarditzen els productes i serveis, i constitueixen la normativa de referència per a l’aparellatge elèctric. Algunes s’han de complir obligatòriament i d’altres són només voluntàries.
Segons el tipus d’instal·lació, el lloc en el qual s’ubicaran les CGP ha de complir principalment les normatives següents:
El significat i explicació dels codis IP i IK es detalla a l’annex 1 de la guia BT (baixa tensió) del REBT.
- Les CGP s’han d’instal·lar preferentment sobre les façanes exteriors dels edificis, en llocs d’accés lliure i permanent. La situació l’han de fixar de comú acord la propietat i l’empresa subministradora.
- Quan l’embrancament sigui aeri, es poden instal·lar en muntatge superficial a una alçada entre 3 i 4 metres sobre el sòl.
- Quan es tracti d’una zona en la qual estigui previst passar de la xarxa aèria a subterrània, la CGP s’ha de situar com si es tractés d’un embrancament subterrani.
- Quan l’embrancament sigui subterrani, les CGP s’han d’instal·lar sempre en un nínxol de paret.
- No s’han d’allotjar més de dues CGP en el mateix nínxol, i cal disposar d’una caixa per a cada línia general d’alimentació (LGA).
- En tots els casos, cal procurar que la situació escollida sigui tan a prop com sigui possible de la xarxa de distribució pública i quedi allunyada o, com a mínim, protegida adequadament d’altres instal·lacions com ara les d’aigua, gas, telèfon, etc., segons indiquen les ITC-BT-06 i ITC-BT-07.
- Quan la façana no doni a la via pública, la CGP s’ha de situar en el límit de les propietats públiques i les privades.
Dues consideracions sobre la ubicació de les CGP
Segons la ITC-BT-11, quan l’embrancament circuli sobre façana a una alçada inferior o igual a 2,5 metres del sòl, s’ha de protegir amb un tub o canal rígida amb les característiques especificades en aquesta instrucció.
La ITC-BT-13 descriu les normes relatives a la ubicació de les CGP segons el tipus d’instal·lació.
Càlcul del nombre de caixes generals de protecció
Per calcular el nombre de CGP s’han de tenir en compte els aspectes següents:
- Potència prevista en cada centralització.
- Estructura més convenient per millorar el nivell de qualitat dels subministraments.
- Potència punta prevista en cada LGA.
- Secció i traçat de les LGA.
Per norma general, el nombre de CGP és igual a la potència que s’ha de contractar de l’edifici dividida entre la potència admissible del tipus de CGP.
en què la potència admissible segons el tipus de CGP s’expressa en kVA (potència aparent).
Quan el nombre de CGP sigui superior a 2, es poden instal·lar BTV, que redueixen l’espai d’instal·lació de les CGP.
La taula indica les intensitats màximes admissibles de les CGP, segons les Normes tècniques particulars de Fecsa-Endesa, i els esquemes d’execució. Cal tenir en compte que l’esquema 9 és el preferent d’aquesta companyia subministradora i que el 7 s’utilitza només amb l’autorització prèvia de Fecsa-Endesa i en els casos en què per les condicions del subministrament, la configuració constructiva de l’edifici, o altres circumstàncies, impossibilitin la instal·lació de les CGP del tipus “Esquema 9”.
| Esquema CGP 9 Intensitats en A | Esquema CGP 7 Intensitats en A |
||||||
|---|---|---|---|---|---|---|---|
| 160 | 250 | 400 | 630 | 100 | 160 | 250 | 400 |
Caixes de protecció i mesura
En el cas dels subministraments per a un únic usuari o dos usuaris alimentats des del mateix lloc, tal com defineix la ITC-BT-12, com que no hi ha LGA, es pot simplificar la instal·lació col·locant en un únic element la CGP i l’equip de mesura, és a dir, la caixa de protecció i mesura (CPM).
Les caixes de protecció i mesura (CPM) tenen la funció de protegir de sobrecàrregues i curtcircuits la derivació individual de l’abonat o dels abonats, i fer la mesura d’energia elèctrica.
Tipus i característiques de les CPM
Les CPM per utilitzar corresponen a un dels tipus recollits en les especificacions tècniques de l’empresa subministradora que hagin estat aprovades per l’administració pública competent, segons el nombre i la naturalesa del subministrament.
Les CPM han de complir tot allò que indica la norma UNE-EN 60.439-1, han de tenir un grau de protecció IP43 i IK09, i han de ser precintables.
La ubicació de les CPM
Pel que fa a la ubicació de les CPM es pot aplicar tot el que s’ha dit per a les CGP, llevat que no s’admet el muntatge superficial. A més, els dispositius de lectura dels equips han d’estar instal·lats a una altura compresa entre 0,7 i 1,8 metres.
Les CPM han de ser de classe II (doble aïllament o aïllament reforçat). L’embolcall ha de disposar de la ventilació interna necessària que garanteixi que no s’hi formen condensacions i el material transparent per a la lectura ha de ser resistent a l’acció dels rajos ultraviolats.
Els components que conformen una CPM –caixa, borns i fusibles– han de complir la norma de producte corresponent.
Els graus de protecció i d'inflamabilitat
El grau de protecció IP43, és a dir, el grau de protecció contra els impactes mecànics externs IK08, i el grau d’inflamabilitat s’han de verificar d’acord amb el que estableix la norma UNE-EN 50298.
El grau d’inflamabilitat ha de ser de 960 ±10°C per a les parts que suporten parts actives, i de 650 ±10°C per a la resta de parts.
Interruptor general de maniobra
L’interruptor general de maniobra va sempre associat a les centralitzacions de comptadors de més de dos usuaris i es defineix a la ITC-BT-16 quan hi ha una centralització de comptadors.
La funció de l’interruptor general de maniobra consisteix a deixar fora de servei, en cas de necessitat, qualsevol concentració de comptadors i s’ha d’instal·lar obligatòriament per a concentracions de més de dos usuaris.
Característiques i ubicació de l'interruptor general de maniobra
L’interruptor general de maniobra és una unitat la instal·lació del qual s’ha de fer en un embolcall de doble aïllament independent i ha de contenir un interruptor de tall omnipolar, d’obertura en càrrega, el qual ha de garantir que el neutre no sigui tallat abans que els altres pols.
Cal instal·lar l’interruptor general de maniobra entre la línia general d’alimentació i l’embarrat general de la concentració de comptadors.
Per tenir en compte!
L’interruptor general de maniobra ha de ser, com a mínim, de 160 A per a previsions de càrrega de fins a 90 kW, i de 250 A per a valors superiors, fins a 150 kW.
Quan hi hagi més d’una línia general d’alimentació s’ha de col·locar un interruptor per cada una de les línies.
Quan, en una mateixa instal·lació d’enllaç, s’instal·la més d’un interruptor general de maniobra perquè s’alimentin diferents centralitzacions de comptadors, es recomana que siguin col·locats plegats en la centralització més propera a l’accés dels bombers a l’edifici.
Línia general d'alimentació
La línia general d’alimentació (LGA) és la que enllaça la caixa general de protecció (CGP) amb la centralització de comptadors.
D’una mateixa línia general d’alimentació (LGA) es poden fer derivacions per a diferents centralitzacions de comptadors. Les línies generals d’alimentació (LGA) han d’estar constituïdes pel següent:
- Conductors aïllats a l’interior de tubs encastats, soterrats, en muntatge superficial.
- Conductors aïllats a l’interior de canals protectores la tapa de les quals només es pot obrir amb l’ajut d’un estri.
- Canalitzacions elèctriques prefabricades que han de complir la norma UNE-EN 60.439-2.
- Conductors aïllats a l’interior de conductes tancats d’obra de fàbrica, projectats i construïts a l’efecte.
En els casos dels tubs i de les canals i de la seva instal·lació s’ha de complir el que indica la ITC-BT-21 (sobre instal·lacions interiors o receptores, tubs i canals protectores), però la LGA ha de tenir en compte tot allò que indica la instrucció ITC-BT-14.
La ITC-BT-14 detalla tot allò referent a la línia general d’alimentació.
Segons el traçat de la LGA i les característiques de l’edifici s’ha de triar el sistema o els sistemes més adequats entre els esmentats.
Per tenir en compte
Quan la forma la instal·lació de la LGA sigui de conductors aïllats a l’interior de conductes tancats d’obra de fàbrica no cal que els conductors s’allotgin en tubs o canals protectores, encara que és recomanable. Les canalitzacions, però, han d’incloure en qualsevol cas el conductor de protecció.
Únicament en el cas d’instal·lacions d’enllaç amb concentració de comptadors per plantes, la LGA des de la centralització de comptadors inferior o primera fins a les successives ha d’incloure obligatòriament el conductor de protecció, el qual s’ha d’ubicar a la mateixa canalització que els conductors actius.
LGA i el càlcul de la secció reglamentària del cable
Per determinar la secció reglamentària d’un cable, s’ha de calcular la secció mínima que compleixi alhora els tres criteris següents:
El càlcul de les caigudes de tensió el detalla l’annex 2 de la Guia BT.
- El criteri de la intensitat màxima admissible o d’escalfament.
- El criteri de la caiguda de tensió.
- El criteri de la intensitat de curtcircuit.
Càlcul segons la intensitat màxima admissible. Per tal d’efectuar aquest càlcul podeu utilitzar la resistivitat del material conductor o bé la conductivitat (taula), que és la inversa.
| Material | Temperatura | ||
|---|---|---|---|
| conductor | 20°C | 70°C | 90°C |
| Coure (Cu) | 56 | 48 | 44 |
| Alumini (Al) | 35 | 30 | 28 |
Si utilitzeu la conductivitat, disposeu de les expressions que trobareu a la taula segons si es tracta de subministraments monofàsics o bé trifàsics (
és la conductivitat expressada en m/(Ω·mm2)).
| Subministraments | Unitats | |
|---|---|---|
| monofàsics | trifàsics | |
| | A |
| | mm 2 |
| | mm 2 |
A les fórmules de la taula:
- φ és el desfasament entre tensió i corrent expressada en tant per 1
- γ és la conductivitat expressada en Siemens per metre (S/m)
- P és la potència expressada en watts (W)
- L és la longitud expressada en metres (m)
- e és la caiguda de tensió expressada en volts (V)
- U és la tensió nominal de la línia expressada en volts (V)
Càlcul de les caigudes de tensió en valors unitaris. La caiguda de tensió unitària es defineix com la caiguda de tensió per unitat de longitud del cable i per unitat d’intensitat que circula pel cable. Es calcula amb l’expressió següent:
A on:
- eu és la caiguda de tensió unitària expressada en volts (V)
- e és la caiguda de tensió expressada en volts (V)
- L és la longitud del conductor expressada en quilòmetres (km)
- I és la intensitat de servei màxima prevista pel conductor i expressada en amperes (A)
Els passos que cal seguir per fer el càlcul. El procediment de càlcul de la secció del conductor utilitzant les taules 4 i 5 de l’annex 2 de la Guia BT és molt simple i només cal seguir els passos següents:
Les taules 4 i 5 de l’annex 2 de la Guia BT detallen les caigudes de tensió unitàries segons el nivell de tensió assignada.
- Calcular la caiguda de tensió unitària reglamentària màxima admissible en unitats (V/A km).
- Per a la temperatura de servei màxima admissible del conductor i per al factor de potència de la instal·lació, heu d’escollir la secció del conductor la caiguda de tensió unitària del qual, segons la taula, sigui inferior al valor reglamentari calculat.
- Es comprova que, per a aquesta secció, el conductor és capaç de suportar la intensitat prevista segons les seves condicions d’instal·lació.
Si voleu fer el càlcul amb una segona iteració, el procés es pot continuar aplicant la temperatura real del conductor de la forma següent:
Consulteu les Activitats de la part web d’aquesta unitat.
- Es comprova si la secció normalitzada inferior és capaç també de suportar la intensitat prevista segons les seves condicions d’instal·lació.
- Es calcula la temperatura real del conductor de secció més petita amb la fórmula:
A on:
- T és la temperatura real estimada del conductor i expressada en graus Celsius (°C)
- Tmax és la temperatura admissible del conductor segons el tipus d’aïllament expressada en graus Celsius (°C)
- T0 és la temperatura ambient del conductor expressada en graus Celsius (°C)
- I és la intensitat prevista per al conductor expressada en amperes (A)
- Imax és la intensitat màxima admissible per al conductor segons el tipus d’instal·lació, expressada en amperes (A)
- Finalment, es comprova segons les taules si, a la temperatura real, el conductor que tingui aquesta secció fa una caiguda de tensió unitària més petita que la reglamentària. En cas contrari, cal utilitzar la secció superior determinada en la primera iteració.
Conductors utilitzats
Els conductors que s’han de fer servir han de complir principalment les característiques següents:
Trobareu especificades les característiques mínimes que han de tenir els cables i els sistemes de conducció a la instrucció ITC-BT-14.
- Han de ser tres de fase i un de neutre, de coure o alumini, unipolars i aïllats, i la tensió assignada ha de ser de 0,6/1 kV.
- Han de ser no propagadors de l’incendi i amb emissió de fums i opacitat reduïda.
- Els tubs i les canals de conducció de cables poden estar fets de PVC o d’altres materials sempre que compleixin la característica de ser no propagadors de la flama segons la norma que correspongui.
- La secció dels cables ha de ser uniforme al llarg de tot el recorregut i sense empalmaments, llevat del cas de les derivacions fetes a dins de les caixes per a l’alimentació de centralitzacions de comptadors.
- La secció mínima ha de ser de 10 mm2 en coure i de 16 en alumini.
La caiguda de tensió màxima permesa és:
- del 0,5% per a les línies generals d’alimentació (LGA) destinades a comptadors totalment centralitzats;
- de l’1% per a les línies generals d’alimentació (LGA) destinades a centralitzacions parcials de comptadors.
La intensitat màxima admissible segons el tipus d’instal·lació, el tipus de material conductor (RZ1-K per coure o RZ1-Al per alumini) i la seva secció, la podem comprovar a la taula i taula, i ens servirà per comprovar que la secció de càlcul suporta el corrent en servei permanent.
| Tipus d’instal·lació | Secció nominal del conductor (Cu), en mm². | ||||||||||
|---|---|---|---|---|---|---|---|---|---|---|---|
| 10 | 16 | 25 | 35 | 50 | 70 | 95 | 120 | 150 | 185 | 240 | |
| Tubs encastats en paret d’obra (1) Tubs en muntatge superficial Canal protectora Conductes tancats d’obra de fàbrica |
|||||||||||
| 60 | 80 | 106 | 131 | 159 | 202 | 245 | 284 | 338 | 386 | 455 | |
| Tubs soterrats (2) | |||||||||||
| 77 | 100 | 128 | 152 | 184 | 224 | 268 | 304 | 340 | 384 | 440 | |
| Tipus d’instal·lació | Secció nominal del conductor (Al), en mm². | |||||||||
|---|---|---|---|---|---|---|---|---|---|---|
| 16 | 25 | 35 | 50 | 70 | 95 | 120 | 150 | 185 | 240 | |
| Tubs encastats en paret d’obra (1) Tubs en muntatge superficial Canal protectora Conductes tancats d’obra de fàbrica |
||||||||||
| 65 | 82 | 102 | 124 | 158 | 192 | 223 | 258 | 294 | 372 | |
| Tubs soterrats (2) | ||||||||||
| 78 | 100 | 120 | 144 | 186 | 208 | 236 | 264 | 300 | 344 | |
La intensitat màxima admissible que cal considerar és la que fixa la UNE 20.460-5-523 amb els factors de correcció corresponents a cada tipus de muntatge, d’acord amb la previsió de potències que estableix la ITC-BT-10, la qual defineix la previsió de càrregues per a subministraments en baixa tensió.
A les taules A i B de la instrucció ITC-BT-14 hi trobareu les intensitats màximes admissibles per a conductors de coure i alumini, segons la secció i el tipus d’instal·lació.
El cas de la secció del conductor neutre
Per a la secció del conductor neutre s’ha de tenir en compte el màxim desequilibri que pot preveure’s, els corrents harmònics i el seu comportament, segons les proteccions establertes davant de les sobrecàrregues i els curtcircuits que puguin presentar-se.
El conductor neutre ha de tenir una secció aproximadament del 50% de la corresponent al conductor de fase, i no pot ser inferior als valors especificats a la taula que detalla també els diàmetres dels tubs i les seccions dels cables que s’han d’instal·lar.
Sistemes d'instal·lació
Els sistemes d’instal·lació han de complir les prescripcions que recull en la seva totalitat la instrucció ITC-BT-14 i que són principalment aquestes:
Dues referències
La instrucció ITC-BT-07 detalla tot allò referent a les xarxes subterrànies per a la distribució en baixa tensió. La norma NBE-CPI-96 és la Norma Bàsica d’Edificació sobre Condicions de Protecció contra Incendis 96.
- El traçat de la LGA ha de ser tan curt i rectilini com sigui possible, i ha de discórrer per zones d’ús comú.
- Les dimensions d’altres tipus de canalitzacions han de permetre ampliar la secció dels conductors en un 100%.
- Les unions dels tubs rígids han de ser roscades o embotides de manera que els extrems no puguin separar-se.
- Quan la LGA discorri verticalment ho ha de fer per l’interior d’una canaleta o d’un conducte d’obra de fàbrica encastat o adossat al buit de l’escala, per llocs d’ús comú.
- El conducte en qüestió ha de ser registrable i precintable a cada planta i s’han d’establir tallafocs.
- Cal evitar les corbes, els canvis de direcció i la influència tèrmica d’altres canalitzacions de l’edifici.
Casos concrets que cal tenir en compte
Pel que fa a l’execució de les línies generals d’alimentació cal considerar que, quan es tracti de modificacions o substitucions en edificis ja construïts i no puguin fer-se les canaletes segons els requisits reglamentaris, s’ha de permetre la instal·lació en muntatge superficial o encastat a la paret, sota tub o canal protectora.
Quan el tram vertical no comuniqui plantes diferents, no cal fer aquest tram en canaleta, sinó que pot anar directament encastat o en superfície, mentre que els conductors han de quedar allotjats sota tub o canal protectora.
Les dimensions que han de tenir els tubs segons la secció dels conductors de fase i neutre les trobareu a la taula 1 de la instrucció ITC-BT-14.
Derivacions individuals
La derivació individual és la instal·lació que s’inicia a l’embarrat general i comprèn els fusibles de seguretat, el conjunt de mesura i els dispositius de comandament i protecció.
En tots els esquemes d’instal·lacions d’enllaç hi ha derivació individual.
La derivació individual és la part de la instal·lació que, tot partint de la línia general d’alimentació, subministra energia elèctrica a una instal·lació d’usuari.
Normatives i prescripcions sobre derivacions individuals
A la instrucció ITC-BT-15 hi trobareu la normativa de les instal·lacions d’enllaç sobre les derivacions individuals.
Les prescripcions sobre l’equip de mesura d’energia elèctrica i els seus fusibles de protecció, les trobareu indicades a la instrucció ITC-BT-16.
Les derivacions individuals han d’estar constituïdes per conductors amb les mateixes característiques que els utilitzats en la línia general d’alimentació (LGA), exceptuant-ne la tensió assignada, que ha de ser de 450/750 V.
El sistema més adient es tria segons el traçat de la derivació individual i les característiques de l’edifici.
Per tenir en compte!
En cas d’utilitzar canalitzacions elèctriques prefabricades, aquestes han d’incloure el conductor de protecció.
Càlcul de secció dels conductors en derivacions individuals (DI)
A fi de calcular la secció dels conductors cal tenir en compte que la demanda prevista per cada usuari ha de ser com a mínim la que fixa la ITC-BT-10 i que la seva intensitat ha de ser controlada pels dispositius de comandament i protecció.
A efectes de les intensitats admissibles per cada secció hem de tenir en compte les indicacions que dóna la instrucció ITC-BT-19, i en el cas de cables aïllats en tubs soterrats cal tenir present tot el que disposa la ITC-BT-07.
La caiguda de tensió màxima admissible ha de ser:
- del 0,5% en el cas de comptadors centralitzats en més d’un lloc;
- de l’1% en el cas de comptadors totalment concentrats;
- de l’1,5% en el cas de derivacions individuals en subministraments per a un únic usuari en les quals no hi ha línia general d’alimentació.
Comprovació de la intensitat màxima admissible
A les taules C, D i E sobre intensitats màximes admissibles segons la tensió assignada i l’agrupament (unipolars o multiconductors) publicades en la ITC-BT-15 hi ha indicades, per a cadascun dels tipus de cables, la intensitat màxima admissible segons la secció del cable i el tipus de la instal·lació.
Si s’escau, s’han d’aplicar els factors de correcció per agrupament de circuits o per temperatura ambient.
En el document ITC-BT-15, a més, hi ha totes les indicacions que cal aplicar per dimensionar els tubs en una derivació individual.
Sobre el càlcul de les derivacions individuals vegeu les activitats que us proposem en el web d’aquesta unitat.
El procés de càlcul fa servir les mateixes expressions matemàtiques que s’utilitzen en el càlcul de la LGA i ha de tenir en compte els aspectes següents:
- Càlcul de la intensitat segons la previsió de càrregues.
- Selecció del sistema de canalització i instal·lació, i el nombre i tipus de conductors.
- Càlcul inicial de la secció per caiguda de tensió i per intensitat admissible del conductor.
- Determinació de les dimensions de la canalització.
Les dimensions dels tubs i de les canals protectores
Un cop coneguda la secció dels conductors, s’ha de seleccionar la secció del sistema de canalització (tub o canal protectora) d’acord amb els criteris que s’indiquen a les taules de “Diàmetre dels tubs i secció eficaç mínima en canals protectores segons del conductor” per a subministrament monofàsic (taula F), i per a subministrament trifàsic (taula G) de la ITC-BT-15.
Conductors utilitzats
Les característiques dels conductors utilitzats que enumera la ITC-BT-15 són principalment les següents:
- El nombre de conductors el fixa el nombre de fases necessàries per a la utilització dels receptors de la derivació corresponent i segons la seva potència.
- Cada línia porta un conductor neutre i un conductor de protecció.
- Cada derivació individual ha d’incloure el fil de comandament per permetre aplicar diferents tarifes.
- No s’admet l’ús de conductor neutre comú ni de conductor de protecció comú per a subministraments diferents.
- Els cables no han de tenir empalmaments i la seva secció ha de ser uniforme; en aquest cas s’exceptuen les connexions fetes en la ubicació dels comptadors i en els dispositius de protecció.
- Els conductors que cal fer servir han de ser de coure o alumini, aïllats i normalment unipolars, i la tensió assignada ha de ser de 450/750 V.
- Els cables han de ser no propagadors de l’incendi i amb emissió de fums i opacitat reduïda.
- La secció mínima ha de ser de 6 mm2 per als cables polars, neutre i protecció i d’1,5 mm2 per al fil de comandament, que ha de ser de color vermell (la taula indica els colors que s’assignen als aïllaments dels diferents conductors).
La identificació dels conductors
La ITC-BT-19 “Instal·lacions interiors o receptores”, en l’apartat 2.2.4., diu expressament que “els conductors de la instal·lació han de ser identificables amb facilitat, sobretot el conductor neutre i el conductor de protecció. Aquesta identificació s’ha de fer amb els colors que presenten els diferents aïllaments”. A la taula hi ha els colors que corresponen a cada cas.
| Conductor | Color |
|---|---|
| Neutre (o fase que passa a neutre) | blau clar |
| Protecció | verd-groc |
| Fase | marró o negre gris (per a tres fases diferents) |
Requisits dels sistemes d'instal·lació
De les indicacions detallades que recull la ITC-BT-15, en la instal·lació de les derivacions individuals, s’han de complir principalment els punts següents:
- Els tubs i les canals protectores han de tenir una secció nominal que permeti ampliar en un 100% la secció dels conductors inicialment instal·lats.
- Els diàmetres exteriors nominals mínims dels tubs utilitzats en les derivacions individuals han de ser de 32 mil·límetres.
- Per a possibles ampliacions, per cada deu derivacions o fracció es disposa d’un tub de reserva des de la concentració de comptadors fins als habitatges o els locals.
- En edificis d’habitatges, comercials, d’oficines o d’indústries, les derivacions individuals han de discórrer per llocs d’ús comú.
- En un edifici en el qual les derivacions individuals discorren verticalment, les derivacions individuals s’han d’allotjar en una canaleta o conducte d’obra de fàbrica.
- Quan s’han d’efectuar modificacions o substitucions en edificis ja construïts, el muntatge pot ser superficial o encastat a la paret, sota tub o canal protectora.
- Cada 15 metres es poden col·locar caixes de registre precintables, comunes a tots els tubs de derivació individual. S’ha de tenir en compte que a dins d’aquestes caixes no es poden fer empalmaments de conductors.
- Quan una derivació individual es fa amb cables aïllats a l’interior de tubs soterrats, la derivació ha de complir el que indica la ITC-BT-07 per a xarxes de distribució subterrànies.
Els comptadors
Els comptadors són uns instruments que permeten a les companyies subministradores d’energia elèctrica saber, segons les tarifes aplicables, el consum dels abonats.
La instrucció ITC-BT-16 detalla la normativa referent als comptadors, la seva ubicació i instal·lació.
Segons la constitució i funcionament del comptador, n’hi ha de dos tipus: el comptador electromecànic o el comptador multifunció electrònic.
Els comptadors electromecànics o els de multifunció electrònic són aparells encarregats de mesurar i enregistrar el consum d’energia elèctrica.
Comptador electromecànic. El funcionament del comptador electromecànic o d’inducció es fonamenta en un wattímetre.
Quan el corrent elèctric circula per les bobines amperimètriques i voltimètriques es produeixen dos camps magnètics alternatius i desfasats entre si, que, juntament amb la inducció en el disc, provoquen un parell giratori que fa que el disc es mogui.
El gir del disc actua per un cargol sense fi sobre un integrador, que mitjançant una roda dentada, incideix en aquest integrador, el qual incrementa el comptador cada cop que el disc fa un nombre de voltes prefixat.
Comptadors multifunció electrònics. Els comptadors més utilitzats fins ara són els electromecànics o d’inducció, els quals es troben instal·lats tant a l’interior dels habitatges dels usuaris com a les centralitzacions.
En l’actualitat es comencen a instal·lar els comptadors electrònics que no tenen peces o dispositius mòbils, ni mecànics. Són aparells construïts amb circuits electrònics i sistemes de visualització de tipus LCD (pantalles de cristall líquid).
Sistemes d'instal·lació
Els comptadors i altres dispositius per mesurar l’energia elèctrica poden estar ubicats en mòduls (caixes amb tapes precintables), plafons i armaris, però en tot cas sempre han de tenir ventilació interna que permeti evitar possibles condensacions.
Els cables utilitzats a l’hora de fer la connexió són de 6 mm2, 450/750 V de tensió assignada, i els conductors de coure de classe 2 segons la UNE 21.022, no propagadors de la flama i amb emissió de fums i opacitat reduïda.
També s’ha de disposar de cablatge pels circuits de comandament i control, que ha de tenir les mateixes característiques que els anteriors però amb una secció d’1,5 mm2.
La figura reflecteix les característiques d’una centralització de comptadors en local amb les distàncies mínimes reglamentàries.
Generalment, els comptadors s’agrupen en centralitzacions, les quals estan formades per les unitats funcionals següents:
- Interruptor general de maniobra (IGM) que té la funció de deixar fora de servei, en cas de necessitat, tota la concentració de comptadors. És obligatòria per a concentracions de més de dos usuaris.
- Unitat funcional de mesura, en la qual s’allotgen els comptadors, interruptors horaris i/o dispositius de comandament per a la mesura d’energia elèctrica de tots els abonats.
- Embarrat general i fusibles de seguretat, el qual conté l’embarrat general de la concentració i els fusibles de seguretat corresponents a tots els subministraments que hi estiguin connectats.
- Prolongació de les barres, les quals es poden fer també amb cables.
- Embarrat de protecció i borns de sortida, el qual conté l’embarrat de protecció al qual s’han de connectar els cables de protecció de cada derivació individual, i els borns de sortida de les derivacions individuals. L’embarrat de protecció ha d’estar senyalitzat amb el símbol normalitzat de posada a terra i connectat a terra.

De manera opcional, també poden incloure dues unitats més:
- Unitat funcional de comandament, la qual conté els dispositius de comandament per al canvi de tarifa de cada subministrament.
- Unitat funcional de telecomunicacions, la qual conté l’espai per a l’equip de comunicacions i d’adquisició de dades.
Formes d'instal·lació
La instal·lació dels comptadors en els edificis pot ser individual o concentrada.
La col·locació de forma individual s’utilitza quan es tracta d’un subministrament a un usuari únic i independent o a dos usuaris alimentats des del mateix lloc. La col·locació en forma concentrada, en canvi, s’utilitza en el cas d’edificis destinats a habitatges i d’edificis i locals comercials, o d’edificis destinats a una concentració d’indústries.
Una col·locació individual ha de complir els requeriments següents:
- S’ha de fer servir la caixa de protecció i mesura del tipus i de les característiques que indica l’apartat 2 de la ITC-BT-13, que reuneixi sota un mateix embolcall els fusibles generals de protecció, el comptador i el dispositiu per a discriminació horària. En aquest cas els fusibles de seguretat coincideixen amb els generals de protecció.
- L’emplaçament de la caixa de protecció i mesura s’ha d’efectuar d’acord amb el que indica l’apartat 2.1 de la ITC-BT-13.
- Per a subministraments industrials, comercials o de serveis amb mesura indirecta, atesa la complexitat o diversitat, la solució que s’ha d’adoptar és la que especifiquen els requisits particulars de l’empresa subministradora.
- L’usuari és responsable del trencament dels precintes que col·loquin els organismes oficials o les empreses subministradores, i de la ruptura de qualsevol dels elements que quedin sota la seva custòdia.
La col·locació en forma concentrada ha de reunir les característiques següents:
- Els comptadors i altres dispositius per a la mesura de l’energia elèctrica de cadascun dels usuaris i dels serveis generals de l’edifici es poden concentrar en un lloc o més, i cal preveure per a cada un l’existència a l’edifici d’un armari o d’un local adequat a aquesta finalitat, on s’han de col·locar els diferents elements necessaris per a la seva instal·lació.
- Quan el nombre de comptadors sigui superior a 16 és obligatori ubicar-los en un local.
- Segons la naturalesa, el nombre de comptadors i de les plantes de l’edifici, la concentració de comptadors s’ha d’efectuar de la manera següent:
- Fins a 12 plantes, els comptadors han d’anar a la planta baixa, l’entresòl o el primer soterrani.
- En edificis de més de 12 plantes, els comptadors es poden concentrar per plantes i cada concentració comprèn els comptadors de 6 plantes o més.
- Es poden disposar de concentracions per plantes quan el nombre de comptadors en cadascuna de les concentracions sigui superior a 16.
Instal·lació concentrada de comptadors en un local i en armaris
Les concentracions de comptadors es poden instal·lar segons els casos en un local destinat a aquesta finalitat o en un armari.
Instal·lació en un local. Si el nombre de comptadors és superior a 16, és obligatori situar-los en un local dedicat de manera exclusiva i única a allotjar les centralitzacions de comptadors que siguin necessàries i els equips de comunicació i d’adquisició de dades que vulgui instal·lar la companyia elèctrica, com també el quadre general de comandament i protecció dels serveis comuns de l’edifici.
El local ha de complir les condicions de protecció contra incendis que estableix la NBE-CPI-96 per als locals de risc especial baix i ha de respondre a les condicions següents:
Materials de classe M0 i M1
La classe M0 indica que un material no és combustible davant l’acció tèrmica. La classe M1 indica que es tracta d’un material combustible però no inflamable, és a dir que la seva combustió cessa quan no es manté l’aportació de calor exterior.
- Ha d’estar situat a la planta baixa, l’entresòl o el primer soterrani, excepte quan hi hagi concentracions per plantes, i en un lloc tan a prop com sigui possible de l’entrada de l’edifici i de la canalització de les derivacions individuals.
- Ha de ser d’accés fàcil i lliure, com ara un portal o un recinte de porteria, i el local mai pot coincidir amb altres serveis.
- No ha de servir mai com a zona de pas ni d’accés a altres locals.
- Ha de disposar de prou ventilació i d’il·luminació per comprovar el bon funcionament de tots els components de la concentració.
- Quan la cota del terra sigui igual o inferior a la dels passadissos o locals limítrofs, cal disposar-hi claveguerons de desguàs que evitin les inundacions del local.
- El local ha de tenir una alçada mínima 2,3 m i l’amplada de la paret ocupada pels comptadors ha de ser d’1,5 m; el primer obstacle que hi hagi davant dels comptadors ha de ser a una distància mínima d’1,1 m i la distància entre la concentració i les seves parets limítrofes laterals ha de ser com a mínim de 0,2 m.
- La porta d’accés s’ha d’obrir cap enfora i ha de tenir una dimensió mínima de 0,7 per 2 m, amb un pany que tingui normalitzat l’empresa subministradora.
- Hi ha d’haver un equip autònom d’enllumenat d’emergència, d’autonomia no inferior a una hora i amb un nivell mínim d’il·luminació de 5 lux.
- A l’exterior del local i tan a prop com sigui possible de la porta d’entrada, hi ha d’haver un extintor mòbil, d’eficàcia mínima 21B.
Instal·lació en un armari. Si el nombre de comptadors és igual o inferior a 16, a més de poder-se instal·lar en un local, la concentració de comptadors es pot ubicar en un armari destinat de manera única i exclusiva a aquesta finalitat. L’armari on s’ha de fer la instal·lació ha de reunir les característiques següents:
- La situació a l’edifici ha de ser la mateixa que en el cas d’una instal·lació en un local.
- No ha de tenir bastidors intermedis que dificultin la instal·lació o la lectura dels comptadors i d’altres dispositius.
- Des de la part més sortint de l’armari fins a la paret oposada s’ha de respectar un passadís d’1,5 m com a mínim.
- Els armaris han de tenir una característica paraflames mínima PF30.
- Les portes de tancament han de disposar del pany que tingui normalitzat l’empresa subministradora.
- Ha de tenir les mateixes característiques que les d’un local pel que fa a ventilació, il·luminació i l’extintor mòbil.
- S’ha de col·locar una presa de corrent de 16 A amb presa a terra per a serveis de manteniment.
Tarifació elèctrica
El sistema de tarifes elèctriques és el mitjà amb el qual s’estableix la manera de cobrar als consumidors el subministrament d’energia elèctrica en baixa tensió (BT) i alta tensió (AT).
La tarifa elèctrica és l’import que estan autoritzades a percebre les empreses elèctriques pels subministraments que fan segons el tipus de subministrament (si és de BT o AT), la potència contractada, el consum efectuat i complements o recàrrecs.
Un mercat liberalitzat
Amb la finalitat d’adaptar el mercat espanyol al que estableix la Directiva europea 2003/54/CE sobre el mercat interior de l’electricitat, s’ha modificat la Llei 7/2007 del sector elèctric, i s’ha previst la liberalització total d’aquest sector.
Des de l’1 de juliol de 2009, i d’acord amb el Reial decret 485/2009, s’han produït dos canvis importants en la distribució i comercialització d’electricitat:
- L’electricitat ha deixat de ser subministrada per les empreses distribuïdores i passa a ser subministrada, exclusivament, per les empreses comercialitzadores. Per això, abans d’aquesta data, s’havia de triar l’empresa comercialitzadora. Si encara era subministrat per una empresa distribuïdora, el subministrament va passar automàticament al comercialitzador d’últim recurs pertanyent al grup empresarial d’aquesta distribuïdora.
- Les tarifes regulades han desaparegut, de manera que es pot triar entre contractar amb una empresa comercialitzadora en mercat lliure a un preu lliurement pactat o acollir-se a la tarifa d’últim recurs (TUR).
En qualsevol cas, aquests canvis no suposen cap alteració en el subministrament elèctric normal. Únicament canvia la titularitat de l’empresa amb la qual es té el contracte, i que facturarà a partir d’aleshores el consum.
Estructura de les tarifes elèctriques
Les tarifes actualment es componen dels termes següents:
- Tarifes d’accés o peatges (accés de tercers a la xarxa, ATX).
- Import de l’energia subministrada o consumida.
- Complements o recàrrecs per energia reactiva i excessos de potència.
- Impostos: IE (impost elèctric) i IVA (impost sobre el valor afegit).
Tarifes d’accés o peatges. Les tarifes d’accés es diferencien pels nivells de tensió (BT i AT), i estan constituïdes per un terme de facturació de potència (terme de potència), un terme de facturació d’energia (terme d’energia) i en alguns casos per un terme de facturació d’energia reactiva i d’excessos de potència.
El terme de potència és mesura en kW i és la potència base de facturació que l’usuari té contractada amb la companyia elèctrica durant el període de facturació (que sol ser d’un mes) i pel preu del terme de potència que correspongui, segons la modalitat de la tarifa que es tingui contractada en cada període. Aquesta quota s’abona cada mes, es consumeixi o no.
El terme d’energia equival a multiplicar el consum efectuat en un mes en kWh (energia activa consumida) pel preu del terme d’energia de la tarifa corresponent a cada període que l’usuari tingui contractat.
A més d’aquests termes que constitueixen la tarifa bàsica, es consideren dos complements a aquesta tarifa, que són per energia reactiva i per excés de potència. Tots dos termes influeixen en la tarifa bàsica, ja que l’augmenten.
Les tarifes d’accés o peatges genèriques són les següents:
- Tarifa 2.0 A: tarifa simple, sense discriminació i amb potència contractada inferior o igual a 10 kW.
- Tarifa 2.0 DHA: tarifa amb discriminació horària de dos períodes i potència contractada inferior o igual a 10 kW.
- Tarifa 3.0 A: tarifa general de tres períodes horaris i més de 10 kW de potència contractada. En aquest cas, la tarifa punta és de 18 a 22 h; la intermèdia, de 8 a 18 h i de 22 a 24 h, i la vall, de 0 a 8 h.
Segons Fecsa-Endesa, empresa comercialitzadora, a Catalunya disposem de les variants que mostra la taula.
| Discriminació horària | TUR + 20% de recàrrec | Terme de potència en € per kW i mes | Terme d’energia en € per kWh |
|---|---|---|---|
| Sense discriminació | Tarifa 3.0.1 | 2,063312 | 0,141311 |
| Amb discriminació | Tarifa 3.0.1 amb DH | 2,063312 | Punta: 0,141311 Vall: 0,141311 |
Tarifes d'últim recurs (TUR)
La tarifa d’últim recurs (TUR) és el preu únic que cobren les comercialitzadores d’últim recurs als consumidors; és una tarifa única per a tot el territori espanyol establerta per ordre ministerial.
S’ha de tenir en compte que a les tarifes TUR pertanyen la majoria d’abonats.
Els consumidors amb dret a acollir-se a la TUR són únicament els consumidors d’energia elèctrica connectats en baixa tensió i amb una potència contractada igual o inferior a 10 KW. Hi ha dues tarifes TUR segons si es disposa de discriminació horària o no (taula).
| Tarifa d’últim recurs | Terme de potència en €/kW per mes | Terme d’energia en €/kWh |
|---|---|---|
| sense discriminació horària | 1,719427416 | 0,140069 |
| amb discriminació horària | 1,719427416 | Punta: 0,168743 Vall: 0,060896 |
Tarifa social
La tarifa social o bo social només s’aplica en el cas de les persones físiques amb un subministrament que es destini a l’ús en habitatge habitual i que pertanyin a algun dels col·lectius següents:
- Persones físiques amb una potència contractada inferior a 3kW en el seu habitatge habitual, a les quals se’ls aplicarà automàticament el bo social .
- Clients amb edat mínima de 60 anys que percebin una pensió mínima.
- Clients de més de 60 anys que percebin pensions no contributives de jubilació i invalidesa, i beneficiaris de pensions de l’extingida assegurança obligatòria de vellesa i invalidesa.
- Famílies nombroses.
- Famílies amb tots els membres en situació de desocupació.
Per poder acollir-se al bo social és necessari tenir la tarifa d’últim recurs (TUR) i, per tant, ser client d’una comercialitzadora d’últim recurs.
Energia reactiva
L’energia reactiva té l’origen majoritàriament en els receptors amb components inductius (motors, transformadors i reactàncies d’arrancada per a lluminàries, entre d’altres) i origina un endarreriment del corrent respecte a la tensió d’alimentació. Per tant, en alguns moments la potència originada pel receptor és de signe negatiu, és a dir, flueix del receptor cap a la xarxa de subministrament.
L’energia reactiva, quan circula per les xarxes i instal·lacions, origina pèrdues i inconvenients com els següents:
- Caigudes de tensió a les línies d’alimentació, amb les pèrdues consegüents.
- Reducció de l’energia activa (creada per les resistències) disponible.
- Disminució del rendiment.
Per aquestes raons, s’ha d’intentar reduir al màxim el valor d’aquesta energia fins a valors correctes i idonis, que estan definits pel factor de potència (FP) o cos φ, propers a 1.
Factor de potència i la seva correcció El factor de potència FP o el cos φ és el quocient entre la potència activa i la potència aparent.
Així, un FP per sota de 0,8 suposa un recàrrec en la facturació.
La correcció de l’FP per assolir bons valors es fa amb bateries de condensadors a fi de corregir el factor de potència de tota la instal·lació o amb condensadors independents per a cada receptor inductiu amb un cos φ o FP per sota de 0,8.
La finalitat dels condensadors per corregir l’FP es deu a l’aportació de potència reactiva de signe oposat que redueix la de caràcter inductiu (bobines).
Facturació
La facturació és el procés pel qual el client rep la notificació de l’import total en euros del consum mensual d’energia elèctrica que ha fet.
Les empreses subministradores normalment tenen informació de les factures emeses. Els conceptes principals d’una factura de consum elèctric (figura) són els següents:
Fecsa-Endesa, per exemple, té en el seu portal un espai per entendre la factura elèctrica
- Període de facturació: normalment mensual o bimensual.
- Tarifa i potència contractada: tarifa 2.0, 3.0… i potència contractada de 2.2 kW, 4.4 kW…
- Preu dels termes de potència i d’energia: segons el BOE (Butlletí Oficial de l’Estat), el terme fix i el terme segons el consum respectivament.
- Evolució del consum dels últims períodes de facturació.
Instal·lacions de posada a terra en edificis
La posada o connexió a terra és la unió elèctrica directa, sense fusibles ni cap protecció, d’una part del circuit elèctric o d’una part conductora que no pertany a aquest circuit, mitjançant una presa a terra amb un elèctrode o grups d’elèctrodes soterrats.
Les posades a terra s’estableixen principalment per limitar la tensió que, respecte a terra, puguin presentar en un moment donat les masses metàl·liques, assegurar l’actuació de les proteccions i eliminar o disminuir el risc que suposa una avaria en els materials elèctrics utilitzats.
La instal·lació de posada a terra té com a finalitat aconseguir que en el conjunt d’instal·lacions, en els edificis i en les superfícies de terreny properes no apareguin diferències de potencial perilloses i, alhora, ha de permetre el pas a terra dels corrents de defecte o dels de descàrrega que tenen origen a l’atmosfera.
La normativa ITC-BT-18
Quan altres instruccions tècniques del REBT prescriguin com a obligatòria la posada a terra d’algun element o part de la instal·lació, les posades a terra esmentades s’han de regir pel contingut de la ITC-BT-18.
Les unions a terra
A l’hora d’escollir i d’instal·lar els materials que assegurin la posada a terra (figura) cal tenir present que han de complir aquests requeriments:

- El valor de la resistència de posada a terra ha de ser segons les normes de protecció i funcionament de la instal·lació, i s’ha de mantenir d’aquesta manera al llarg del temps.
- S’han de tenir en compte els requisits generals que indica la ITC-BT-24 sobre instal·lacions interiors o receptores i protecció contra contactes directes i indirectes, i els requisits particulars de les instruccions tècniques aplicables a cada instal·lació.
- Els corrents de defecte a terra i els corrents de fuga han de poder circular sense perill, particularment des del punt de vista de sol·licitacions tèrmiques, mecàniques o elèctriques.
- La solidesa o la protecció mecànica ha de quedar assegurada amb independència de les condicions estimades d’influències externes.
- Han de tenir en compte els possibles riscos a causa d’electròlisi que poden afectar altres parts metàl·liques.
Per a la presa de terra es poden utilitzar elèctrodes formats pels elements següents:
- barres o tubs;
- platines o conductors nus;
- plaques;
- anells o malles metàl·liques constituïts pels elements anteriors o les seves combinacions;
- armadures de formigó enterrades, exceptuant-ne les armadures pretensades, i
- altres estructures enterrades que es demostri que són apropiades.
Els conductors de terra. La secció dels conductors de terra ha de satisfer les mateixes prescripcions que compleixen els conductors de protecció. La secció no ha de ser mai inferior a l’exigida en el cas dels conductors de protecció.
Per tenir en compte!
Durant l’execució de les unions entre conductors de terra i elèctrodes de terra cal extremar la cura perquè les unions resultin elèctricament correctes. Cal cuidar de manera especial que les connexions no danyin ni els conductors ni els elèctrodes de terra.
Borns de posada a terra. A totes les instal·lacions de posada a terra s’ha de preveure un born principal de terra , al qual s’han d’unir (figura):
- els conductors de terra;
- els conductors de protecció;
- els conductors d’unió equipotencial principal;
- els conductors de posada a terra funcional, si s’escau.
Conductors de protecció. Els conductors de protecció serveixen per unir elèctricament les masses d’una instal·lació a alguns elements a fi d’assegurar la protecció contra contactes indirectes. A la taula hi trobareu indicada quina ha de ser la secció dels conductors de protecció.
En tots els casos, els conductors de protecció que no formen part de la canalització d’alimentació han de ser de coure i han de tenir una secció com a mínim de 2,5 mm2, si els conductors de protecció disposen d’una protecció mecànica; i de 4 mm2, si els conductors de protecció no disposen d’aquesta protecció mecànica.
| Secció dels conductors de fase de la instal·lació | Secció mínima dels conductors de protecció |
|---|---|
| S ≤ 16 | Sp = S |
| 16 < S ≤ 35 | Sp = 16 |
| S > 35 | Sp = S/2 |
Si l’aplicació de la taula condueix a valors no normalitzats, cal utilitzar conductors que tinguin la secció normalitzada superior més propera. Els valors d’aquesta taula només són vàlids si els conductors de protecció han estat fabricats amb el mateix material que els conductors actius. Si no és així, les seccions dels conductors de protecció s’han de determinar de manera que presentin una conductivitat equivalent a la que resulta aplicant aquesta taula.
Quan el conductor de protecció sigui comú a diferents circuits cal dimensionar la secció del conductor segons la secció dels conductors de fase que sigui més gran.
Com a conductors de protecció es poden utilitzar:
- els conductors amb cables multiconductors;
- els conductors aïllats o nus, que tinguin un embolcall comú amb els conductors actius;
- els conductors separats nus o aïllats.
Amb els conductors de protecció haurem de tenir en compte les característiques de caràcter prescriptiu següents:
- els conductors de protecció han d’estar convenientment protegits contra deterioraments mecànics, químics i electroquímics i contra els esforços electrodinàmics;
- les connexions han de ser accessibles per a la verificació i els assajos, excepte en les efectuades en caixes estanques;
- cap aparell ha d’estar intercalat al conductor de protecció.
La posada a terra per raons de protecció o funcionals
Les disposicions de posada a terra poden ser utilitzades alhora o separadament per raons de protecció, per raons funcionals o una combinació de totes dues segons les prescripcions de la instal·lació:
A la ITC-BT-24 trobareu les mesures de protecció que cal adoptar en els esquemes TN, TT i IT.
- Quan es fan servir dispositius de protecció contra sobreintensitats per raons de protecció contra el xoc elèctric, ha de ser preceptiu incorporar el conductor de protecció en la mateixa canalització que els conductors actius o en la seva proximitat immediata.
- Les posades a terra per raons funcionals han d’assegurar el funcionament correcte de l’equip i han de permetre un funcionament correcte i fiable de la instal·lació.
- Quan la posada a terra sigui necessària alhora per una combinació de raons de protecció i funcionals, han de prevaldre les prescripcions de les mesures de protecció.
Conductors CPN
El conductor CPN o PEN és el conductor posat a terra que assegura, alhora, les funcions de conductor de protecció i de conductor neutre.
A l’esquema TN, quan les instal·lacions fixes al conductor de protecció tinguin una secció com a mínim igual a 10 mm2, en coure o alumini, les funcions de conductor de protecció i de conductor neutre poden ser combinades, si la part de la instal·lació comuna no està protegida per un dispositiu de protecció de corrent diferencial residual.
Tanmateix, la secció mínima d’un conductor CPN pot ser de 4 mm2, a condició que el cable sigui de coure i del tipus concèntric, i que les connexions que asseguren la continuïtat estiguin duplicades en tots els punts de connexió sobre el conductor extern.
Conductors d'equipotencialitat
El conductor d’equipotencialitat assegura una connexió elèctrica que posa al mateix potencial, o a potencials pràcticament iguals, les parts conductores accessibles i elements conductors.
El conductor principal d’equipotencialitat ha de tenir una secció no inferior a la meitat de la del conductor de protecció amb la secció més gran de la instal·lació, amb un mínim de 6 mm2. Tanmateix, la seva secció pot ser reduïda a 2,5 mm2 si el conductor és de coure.
Resistència de les preses de terra
L’elèctrode s’ha de dimensionar de manera que la seva resistència de terra, en qualsevol circumstància previsible, no sigui superior al valor especificat per a aquesta, en cada cas.
Aquest valor de resistència de terra ha de ser tal que qualsevol massa no pugui donar lloc a tensions de contacte superiors:
- 24 V en local o emplaçament conductor.
- 50 V en la resta de casos.
- Si les condicions de la instal·lació poden donar lloc a tensions de contacte superiors als valors assenyalats, s’ha d’assegurar l’eliminació ràpida de la falta amb dispositius de tall adequats al corrent de servei.
La resistència d’un elèctrode depèn de les seves dimensions, de la seva forma i de la resistivitat del terreny en què s’estableix. Aquesta resistivitat varia freqüentment d’un punt a un altre del terreny, i també varia amb la profunditat.
La resistivitat del terreny depèn de la humitat i temperatura, que varien durant l’any. La humitat està condicionada per la porositat i la granulometria del terreny. La resistivitat del terreny varia considerablement a causa de les baixes temperatures, sequedat, salinitat i estratigrafia.
Tot i que la sequedat del terreny és desfavorable per a la seva conductivitat, es desaconsella instal·lar elèctrodes en zones inundades o que poden ser-ho, com per exemple en els terrenys propers a un riu o a una torrentera.
Per tal d’obtenir una primera aproximació de la resistivitat del terra, els càlculs es poden efectuar utilitzant els valors mitjans de la taula.
A la guia BT-18 d’instal·lacions de preses de terra, podeu consultar els valors de la resistivitat en els diferents tipus de terrenys.
| Naturalesa del terreny | Valor mitjà de la resistivitat (Ω·m) |
|---|---|
| Terrenys cultivables i fèrtils, terraplens compactes i humits | 50 |
| Terraplens cultivables, poc fèrtils i altres terraplens | 500 |
| Terres pedregosos nus, sorres seques permeables | 3.000 |
Tipus d’elèctrodes. Els tipus d’elèctrodes més utilitzats en les instal·lacions de posada a terra són els de placa (figura), els de pica (figura) i els conductors enterrats (figura).
Un elèctrode és qualsevol massa metàl·lica que, introduïda en el terreny i en contacte permanent amb aquest, facilita el pas a terra de qualsevol càrrega elèctrica.
La taula reflecteix aquests tres tipus d’elèctrodes, amb les seves característiques i fórmules de càlcul.
| Tipus d’elèctrode | Característiques | Resistència de pas (Ω) |
|
|---|---|---|---|
| Placa enterrada | S’instal·len en posició vertical per millorar el contacte amb el terreny. Ofereixen una gran superfície de contacte. Acostumen a ser de coure o ferro galvanitzat. La seva superfície útil no pot ser inferior a 0,5 m2. | Posició vertical: | Posició horitzontal: |
| Pica vertical | Les piques de gran longitud poden penetrar en estrats amb resistivitats menors. Poden disposar-se en paral·lel mantenint una distància mínima entre si igual al doble de la seva longitud. | Pica individual: | En paral·lel: |
| Conductor enterrat (horitzontal) | Els conductors es col·loquen embeguts en els fonaments de l’edifici formant un bucle al seu voltant, o en rases, a una profunditat aproximada de 0,8 metres, cobertes de terra per mantenir la humitat. | |
|
En les expressions matemàtiques de la taula cal tenir present el següent:
- ρa és la resistivitat aparent del terreny expressada en ohms per metre (Ωm)
- P és el perímetre de la placa expressat en metres
- L és la longitud de la pica o del conductor expressada en metres
- R1 és el valor de la resistència de pas d’una sola pica expressat en ohms (Ω)
- n és el nombre de piques
Preses de terra independents
Es considera independent una presa de terra respecte a una altra, quan una de les preses de terra no assoleixi, respecte a un punt de potencial zero, una tensió superior a 50 V quan per l’altra circula el màxim corrent de defecte a terra previst.
Control de la potència contractada
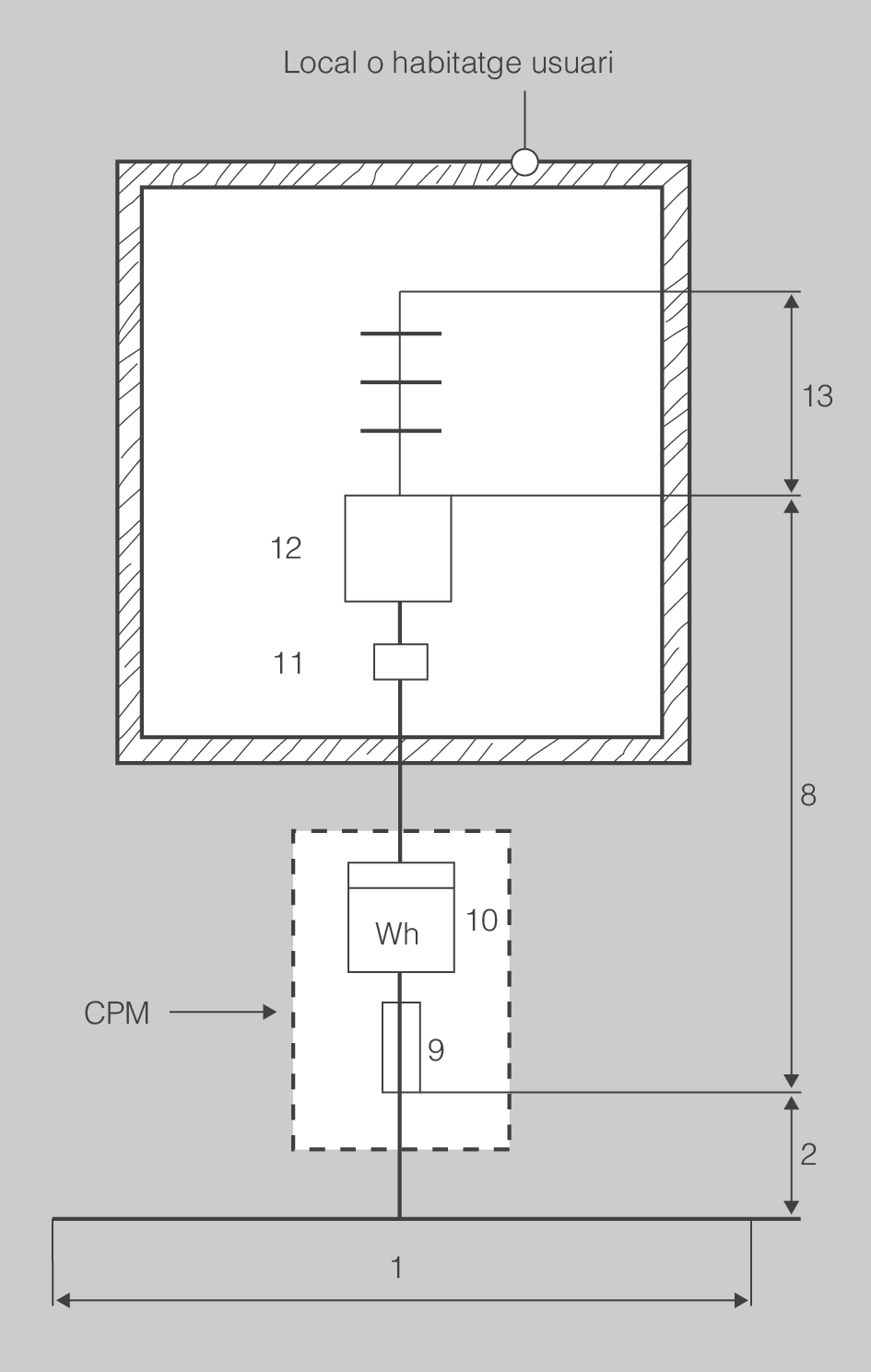
L’interruptor de control de potència (ICP-M) és un dispositiu per controlar que la potència que demana el consumidor no excedeixi realment la contractada, i s’utilitza per a subministraments en baixa tensió i fins a una intensitat de 63 A.
Si el subministrament és superiors a 63 A
Per a subministraments d’intensitat superior a 63 A no s’utilitza l’ICP, sinó interruptors d’intensitat regulable, maxímetres o integradors incorporats a l’equip de mesura d’energia elèctrica. En aquests casos no és preceptiva la instal·lació de la caixa per a l’ICP-M.
A la ITC-BT-17 trobareu les indicacions relatives als dispositius generals i individuals de comandament i protecció, i a l’interruptor de control de potència (ICP-M).
Sigui quin sigui el dispositiu de control de potència utilitzat, ha d’anar acompanyat d’un interruptor general automàtic de tall omnipolar, ja que no es pot considerar l’ICP-M –ni qualsevol altre dispositiu de control de potència– com a element de protecció i de desconnexió de la instal·lació.
A la figura hi podeu veure la situació del quadre general de comandament i protecció, dins del qual a l’esquerra, i en posició independent, es troba situat l’ICP-M.
En el cas d’habitatges, locals comercials i industrials s’ha de col·locar una caixa per allotjar l’ICP-M, immediatament abans de la resta de dispositius de protecció, en un compartiment independent i precintable; es pot instal·lar en el mateix quadre en què s’allotgen els dispositius generals de comandament i protecció.
A la taula podeu observar els calibres normalitzats de l’ICP-M.
| 1,5 | 3 | 3,5 | 5 | 7,5 | 10 | 15 | 20 | 25 | 30 | 35 | 40 | 45 | 50 | 63 |
A l’habitatge, el quadre general de comandament i protecció, ha de ser tan a prop com sigui possible de la porta d’entrada i no es pot situar en cap altre lloc. En el cas de locals comercials o industrials també s’ha de situar en el lloc més proper possible a una porta d’accés a aquests recintes.




















